

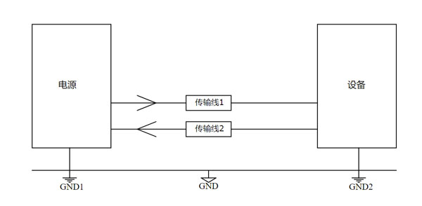
共模干扰是两个幅度相同,相位相同的信号。在两个设备之间传输电源或者信号的传输线至少有两根,如图1所示:

图1
在上图模型中,电源或者信号在传输过程中一般有三种可能会产生共模干扰。第一种:外界电磁场在传输线1和传输线2上同时感应出电压,由此感应电压产生感应电流并在传输线上传播,如图2所示:

图2
第二种:设备1和设备2的接地点GND1和GND2电位不相同,导致实际的两个设备之间存在压差,从而产生感应电流在两根传输线上传播,如图3所示:

图3
第三种:传输线1和传输线2与图1中GND也就是大地存在电位差,也就是两个导线做去路,地线做来路,这样电缆上同样也会存在共模电流,如图4所示:

图4
知道了什么是共模干扰以及其产生的缘由,那么抑制共模干扰就有了头绪。
1.屏蔽和绝缘:使用屏蔽电缆或屏蔽盒,以阻止外部干扰信号进入信号线或电路。
2.差分信号:使用差分信号传输,其中信号由两个相对的信号线组成,共模干扰信号会在两个线上产生相同的影响,从而在接收端可以被抵消。
3.地线设计:优化地线和接地系统,以减小地线噪声和共模干扰。
4.滤波器:使用共模电感来去除共模干扰信号,通常是在接收端或信号处理器中使用。
差模干扰是两个幅度相同,方向相反的信号。差模干扰就是线与线之间的干扰,指电源与设备之间的传导线构成的回路中存在的电压尖峰、跳动等。模型如图5所示

图5
1.使用差模电感:差模电感是通过将两个同向匝数相同的线圈按照特定规则绕制而成的。差模电感的理论特性是在差模电流下表现出高阻抗,而在共模电流下则表现为零阻抗。在电路中,差模电感的主要功能是消除电路中的差模信号。
2.使用差模电容:电容的阻抗随频率变化特性是Z = 1/(2πfC),可见差模干扰的频率越高,电容对其的阻抗越低。我们可以利用这个特性将差模干扰旁路掉。
今天的分享就到这里啦,EBYTE每一天都致力于更好的助力物联化、智能化、自动化的发展,提升资源利用率,更多产品更多资料,感兴趣的小伙伴可以登录我们的亿佰特官网和企业公众号(微信号:cdebyte)进行了解,也可以直接拨打400电话咨询技术专员!
7 X 24 销售服务热线
4000-330-990©© 成都亿佰特电子科技有限公司【版权所有】 蜀ICP备13019384号


